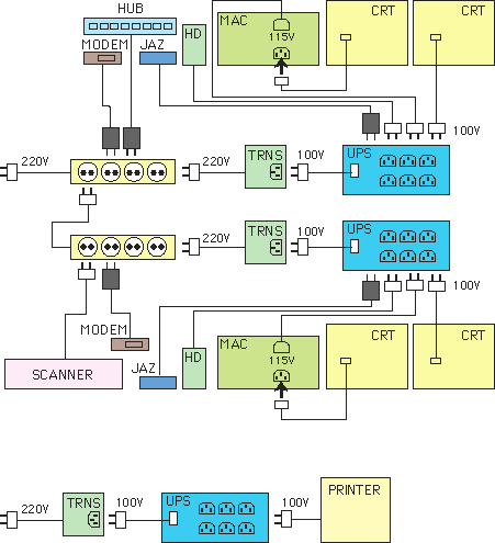
Power Cable Connection







MAC
CRT
TRNS
UPS
HD
:
:
:
:
:
Power Macintosh G3
Cathod Ray Tube (Computer Display)
Power Transformer (S.E.L.)
Battery Backup System (APC Smart-UPS 1400)
External Hard Disk


Power Transformer In Out
S.E.L. 220-240V 100V
BESTFRIEND Swichable 100V/220V .

UPS In Out
APC Smart-UPS 1400 100V, 50/60Hz 100V
APC Back-UPS 220-240V, 50/60Hz 220-240V, 50/60Hz
Tripp Lite OmniPro 675 230V, 50Hz 230V, 50Hz

Personal computer Power Macintosh G3 Switchable :
"115" -> 110-120V
"230" -> 200-240V
Computer Display Multiscan 200ES 100-240V, 50/60Hz
Removable Harddisk Jaz 100-240V, 50/60Hz
External Harddisk DiskPack 100-240V, 50/60Hz ??
Image Scanner AVA3 100-240V, 50/60Hz
Ethernet Hub PalmHub-5E AC adapter : 220V
Streamline Starlet/8 AC adapter : 230V, 50Hz
Modem Robotics Sportster Voice AC adapter : 230V, 50Hz
Printer Color LaserWriter 12/600PS 100V